宽带自组网电台由于不依赖任何基础设施,具备很高的便捷性、灵活性,近年来广泛应用于多种领域,如抢险救灾、电力巡检、森林防火等。市面上的宽带自组网设备通常工作在固定频率上,无法自动选频,特别容易受到干扰。在窄带数据传输中,可以使用跳频方式提高抗干扰能力,但是跳频方式难以用于宽带自组网电台。
本方案提出的双频抗干扰宽带自组网电台除了具备两个跨度较大的工作频率范围之外,还结合了窄带跳频组件,可以在两段频率范围内自动选取最佳的工作信道,相对于传统的单频固定信道自组网电台,抗干扰能力得到了大幅提升。
原理说明
上图是双频抗干扰宽带自组网电台的硬件原理框图,CPU选用了NXP公司的LS1020A处理器,配合DDR及Flash,组成了最小系统。LS1020A采用ARM Cortex-A7内核,内置双核心,主频可达1.2GHz,可支持1600MHz DDR3L/DDR4内存,具备2个PCI Express Root complex接口,3个RGMII接口,拥有强大的处理能力。
以太网收发芯片选用了Qualcomm公司的AR8033芯片。AR8033是一款单端口,10/100/1000Mbps以太网收发器,同时支持RGMII与SGMII接口。AR8033具备较低的功耗,外围电路简单,非常适用于企业级、运营商级及家用网络设备,例如家用网关,企业交换机等设备。AR8033使用RGMII接口与CPU连接。
L频段/C频段无线收发组件都选用了Qualcomm公司的AR9582,这是一款高集成度IEEE 802.11 a/b/g/n无线收发器,支持2.4/5GHz工作频率,支持2*2 MIMO,支持5/10/20/40MHz信道带宽,物理层速率可达300Mbps。AR9582内部集成了MAC,基带处理器,模数/数模转换器,2*2 MIMO射频收发器,PCIe接口,并具有较低的功耗。AR9582通过PCIe接口与LS1020A连接。
由于AR9582本身不支持L频段,因此L频段无线收发组件的实现较为复杂,需要对AR9582进行上/下变频,如下图。混频器选用RFFC2071,其内置了压控振荡器,锁相环及2个混频器。AR9582发出的2.4GHz信号经过RFFC2071其中的一个混频器,发射频率便转换为L频段,经过滤波及功率放大后发射至空间;天线感应到的L频段无线信号经过滤波及低噪声放大器之后,送至RFFC2071的另一个混频器,L频段信号便被还原为2.4GHz,供AR9582解调。
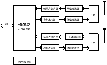
AR9582本身已支持C频段,因此C频段无线收发组件的实现较为简单,AR9582芯片只需要配合功率放大器、低通滤波器、开关、带通滤波器及低噪声放大器即可,如下图所示。
跳频组件使用Semtech公司的SX1276实现。SX1276是一款低功耗远距离收发器,其工作频率范围是137MHz-1020MHz,内置LoRa调制解调器,最高接收灵敏度可达-148dBm,最高传输速率可达300Kbps,支持跳频工作模式,具备极强的抗干扰能力。SX1276使用串口与LS1020A连接。
工作过程
本方案提出的双频抗干扰宽带自组网电台组网拓补如下图所示,所有电台进行无中心组网。
各电台协同工作的过程如下图所示。
如上所述,即使L频段全部被干扰,电台仍能通过C频段进行可靠通信;相反,即使C频段被全部被干扰,电台仍能通过L频段进行可靠通信。




